03
2019/09
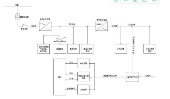
文章正文充电桩职业尚处于开展初期,高出资、回报周期长、盈余形式不明晰这“三座大山”一时间阻挡了大部分企业行进的脚步。除了少量几家领头羊企业现已完成相对完整和成熟的商业布局之外,部分融资难、继续亏损的企业则处于更加尴尬的位置。而从充电桩的本钱来看,一个一般充电桩的建设本钱需求2万元左右,快充充电桩则在…
03
2019/09
文章正文2018年,电动汽车充电桩商场展开虽然气势仍旧,却呈现了许多唱衰的动静,电动汽车充电桩运营难以展开,电动汽车充电桩经济效益难以完成的难题困扰这电动汽车充电桩投资商,电动汽车充电桩后续展开难以操控。起先,电动汽车充电桩商场是受热捧的向阳企业,电动汽车充电桩企业收到政府的额外利好政策补助,展开灵…
30
2019/08
文章正文随着新能源汽车的普及,这种环保车型带给人们的印象已经越来越深刻。而在它留给人们的少数几个负面印象中,‘充电难’这一难题,日前终于被正式攻克。三车一桩,告别充电难截止到2019年6月底,国内公共充电桩的保有量增至411619台。这一年,国内公共充电桩的数量增加了近14万台,月均增量达到了1万余…
30
2019/08
文章正文首先来看看车上的充电槽位,左边是国标慢充槽,右边是直流快充槽。可以看到,车身上的充电槽有一个明显内凹的设计,各个孔柱四周都有绝缘密封圈。慢充槽的火线、地线、零线互相独立,直流槽的正极、负极、地线互相独立。每个充电槽上方都有充电连接确认孔(充电监测孔),必须等这个孔位和充电枪对接成功后,电流才…
27
2019/08
文章正文随着电动车的普及,中国现有电动自行车超过2亿辆,。电动车越多,电动车充电的问题就日益突出。电动车车主为了给电动车充电,要么私拉电线,要么得把电瓶取下来抬回家充电。而物业方面,如果为车主设立免费的充电电源,那么电费由谁来出?如果指派专人收费,人员工资不合算,而且会存理问题。这些矛盾问题,通过安…
27
2019/08
文章正文安全用电,安全充电慢慢的普遍,小区、工厂都慢慢安装了电动车充电桩,那我们的充电桩又有哪些不同呢?1、一机多控,即一台控制器可以分别控制十个插座的通断电时间。2、用户可自主设定单位币数的通电时间,10-990分钟可调。3、LED数码管倒计时显示,时间到了自动断电。4、设有保护电路,具有过载和短…
24
2019/08
文章正文充电站连接线脱落,投完币立刻报连接线脱落。通常是由于主板故障引起,主要表现为主板部分元器件烧损,机器遭受雷击等。元器件烧损的主要原因是:天气热或者风扇坏导致温度过高、元器件老化等。如果你不专业的话,建议不要自己维修,以免出现主板进一步烧损和危险。充电站显示屏不亮,先检查电源线,如两边显不屏均…
24
2019/08
小区充电站安装步骤:根据一般电动车充电器电缆线的长度,其主机安装高度为箱底部距离地面100-120厘米,输出端口距离地面30-40厘米,每个端口之间的距离保持50-100厘米为宜由于不同小区的安装情况不一样,实际安装时应根据实际情况来判断。选择安装于车棚及停车场方便电动车充电的墙、柱上,根据箱体背面…
22
2019/08
汽车充电桩安全是人们普遍关注的一个问题。充电桩的安全和硬件技术、绝缘保护、软件平台的监控技术息息相关。惠众专业团队打造的一体式充电桩及新能源汽车运营服务平台、车电网车桩融合运营服务平台及APP,首先通过硬件技术解决了充电桩充电运行时的电压电流问题,避免电压电流故障出现的安全问题;软件平台对于电动汽车…
19
2019/08
文章正文现如今,电动车已经是大家经常使用的一种代步工具,然而电动车起火现象很严重,而充电器的故障率也很高。是电动车充电器质量普遍很差吗?电动车充电器技数其实很简单,但是由于用户平时不注意维护充电器,因此导致充电器损坏引发各事故。电动车观察员在天津展期间采访了部分充电器技数人员,有一部分充电器设计不合…
19
2019/08
文章正文随着国家不断出台政策鼓励发展新能源汽车,市面上新能源电动汽车也逐渐多了起来。电动车充电桩设备是电动力车的主要充电装置,性价比高的汽车充电设备的充电方式依据汽车的类型有所差异,下面小编将为大家简单介绍汽车充电设备的三种主要充电方式。一、普通充电。汽车充电设备的普通充电也就是交流充点桩以慢充的方…
17
2019/08
文章正文一、电路绝缘性能检测一般情况下质量好的充电桩电缆拥有良好的绝缘效果,但是在长期的使用下充电桩电缆可能会出现磨损,因此为了保障充电桩电缆安全性应当定期检查充电桩电缆绝缘部分是否完整和绝缘效果是否优异,开关和插座等电缆电线绝对不能外漏,只有这样才能保证充电桩电缆的安全性和耐用性。二、远离水源和潮…
31
2019/07
文章正文国网山东省电力公司表示,到2022年山东电力自建充电桩将达1.5万台,广泛覆盖城区、高速公路等重点区域。到2022年全省各类充电基础设施保有量达到10万个以上。日前从国网山西省电力公司了解到,2018年这个公司新建扩建的114座城市充电站、高速充电站已全部接入智慧车联网平台,充电设施日服务电…
22
2019/07
文章正文如今骑电动车的市民越来越多,相信不少人碰到过这样的尴尬,骑半道电动车没电了,推着费劲,还耽误事,这个时候街头的“投币式快速充电站”就成了救命稻草。不过,浔阳晚报记者在调查中发现,有些快速充电站系“三无产品”,他们可能不是拯救电动车主的“及时雨”,反而成为“伤害”电瓶的“罪魁祸首”。快速充电后…
22
2019/07
文章正文“相对于以前出租房里电动车‘飞线’充电的现象,如今安装了电动车集中充电点后,不仅有望从根源上杜绝电动车不规范充电诱发安全事故的现象,还有利于规范电动车有序停放。”七星街道上礼泉村官讲堂路2弄8号房东章先生对村中电动车集中充电点建设的实用性、安全性给出了满意的评价。上礼泉村地理位置优越,交通条…
04
2019/07
12月14、15日具中央电视台CCTV连续2天深度报道了电动车行业,《经济信息联播》、《第一时间》,中央级电视媒体如此高密度地关注一个行业,这其中的背后蕴意和管理力度,将是电动车行业历史以来最严肃、严格、严苛的一次。行业彻底进行规范化管理的时候到了!以下为央视两套当家栏目的报道:一、中央电视台《经济…
04
2019/07
重大利好!5月23日,国家财政部税务总局发布《关于车辆购置税有关具体政策的公告》!在公告中,财政部、税务总局明确规定电动车不属于应税车辆,从今年7月1日开始,电动车将无需缴纳车辆购置税。电动车不需缴纳车辆购置税财政部和税务总局明确表示电动车不需交纳购置税,对电动车行业来说,无疑是一大利好!作为重要的…
17
2019/06
说起汽车保养,我想绝大部分车主都知道什么时候该换发动机油、三滤、定期洗车,也知道大保养的时候该做什么项目,例如更换全车油液、换掉磨损过度的刹车盘/片,或者换个火花塞等,然而很少人会想到车载蓄电池(电瓶)也需要保养。那你知道为什么有些车主1年左右甚至3-4个月就要更换蓄电池,而有些车主甚至5年都没换过…
17
2019/06
今年年初,我自己买了一个电瓶车,作为代步工具,电瓶车既便宜还环保,很是方便!但是我的电瓶车不知道为什么最近总是很费电,上周很干脆连电都充不进去了!我明明记得买车的时候,老板跟我说这个电瓶骑个两三年是根本不成问题的,结果不到一年就不顶事了!我很是困恼啊~我的一个朋友教了我一个办法,说是他自己的车子就是…
03
2019/06
近期,有物业公司向保定晚报反映,很多业主骑电动车自行车进梯入户,既损伤电梯又影响消防安全;而多数业主认为,小区里没地方充电,放楼下还容易被盗。对此,物业与业主双方多有抱怨。3月26日,针对小区内电动车自行车、电动摩托车停车充电及安全管理等问题,记者走访部分小区,采访了多位居民,了解小区里电动车自行车…
27
2019/05
有市场的地方,就有商机。同样,小区内电动自行车充电难的问题,存在并不是一天两天了,应该有相应的设备或者充电器来解决类似难题,电动车充电站的出现就解决了这一难题,那么我们一起来了解下电动车充电站的特点有哪些呢?产品功能特点:交流电源输出:支持独立的标准型10路交流输出通道、大功率三四轮2路交流输出通道…
17
2018/12
现在很多地方都有陆续出现限行,除了电动车和新能源汽车之外,路上汽车明显少了很多,不管是骑电动车还是电动汽车,都需要定时的为车子充电,
28
2018/11
在建设小区充电站之前,首先准备哪些事情呢?
22
2018/11
2016年8月29日凌晨,深圳市宝安区沙井街道马安山村由于一楼的电单车在充电过程中电气线路短路引发火灾,过火面积107平方米,造成7人死亡、4人重伤、43人轻伤。
15
2018/11
小区充电站进行升级,将引进新的电动车快速充电智能电网系统,为您的电动车提供更快更便捷的无污染安静的电力能源。